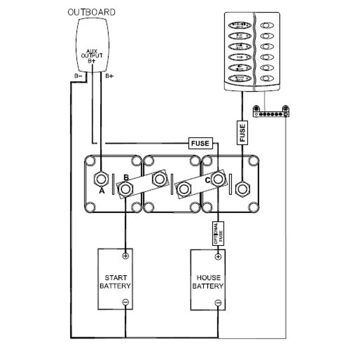
Description
Available as Horizontal or Vertical units.
To be used in the following systems:
1. Single outboard dual battery bank
2. Single alternator dual battery bank
3. Twin alternator dual battery bank
Weight – 0.73
Product Type – Electrical & Navigation > Batteries & Accessories > Battery Switches

